Mecanismos Hidráulicos y Neumáticos

Todo
Apuntes
chevron_left
chevron_right

He publicado nuevos apuntes de 4º Mecanismos Hidráulicos y Neumáticos: Practicas-hidraulica-MHyN.pdf

45 páginas

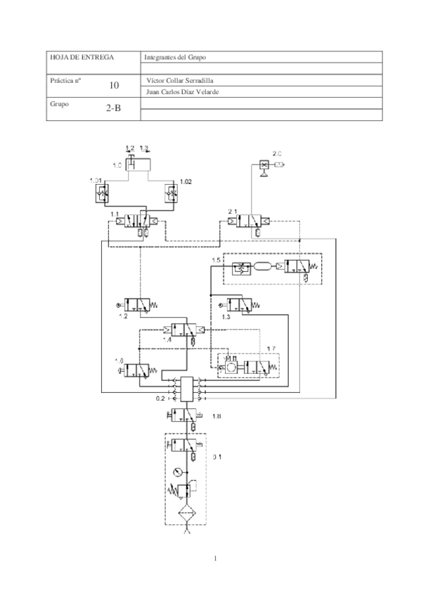
He publicado nuevos apuntes de 4º Mecanismos Hidráulicos y Neumáticos: Practica-10-NeumaticaGr.2B.pdf

3 páginas

He publicado nuevos apuntes de 4º Mecanismos Hidráulicos y Neumáticos: PH-123456.pdf

43 páginas

He publicado nuevos apuntes de 4º Mecanismos Hidráulicos y Neumáticos: PH-12345.pdf

43 páginas

He publicado nuevos apuntes de 4º Mecanismos Hidráulicos y Neumáticos: p5.pdf

8 páginas

He publicado nuevos apuntes de 4º Mecanismos Hidráulicos y Neumáticos: P6.pdf

3 páginas

He publicado nuevos apuntes de 4º Mecanismos Hidráulicos y Neumáticos: MEMORIAS-1-Y-2.pdf

9 páginas
¡Estás al día!

¡Estás al día!

Has visto todos los archivos